General Motors is looking at different ways to utilize electric-vehicle bidirectional charging capability and multiple charge ports, a newly surfaced patent filing shows.
Published by the United States Patent and Trademark Office (USPTO) Dec. 26, 2024, after being filing by GM Jun. 22, 2023, the document deals less with specific hardware and more with usage schemes and control strategies—and how to balance current in and out of different charge ports.
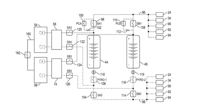
What it could lead to is a greater flexibility for charging or discharging EVs at any given time, as energy storage devices.
GM lays out a few examples of how this capability can be combined with multiple charge ports, including using one port to charge an EV while using the second port to send power to an external energy-storage system.
General Motors multi-port bidirectional charging patent image
Another possibility is “daisy-chained” vehicles, with only one vehicle actually plugged into a conventional charging station. That vehicle would then be connected to a second vehicle via its other charge port. That second vehicle could in turn be used to charge a third vehicle in a similar manner, according to GM.
This will require a new generation of charge controllers, the patent underscores, and a new range of thinking about how people will use bidirectional charging capability. A fleet of compatible vehicles would be required as well.
GM has expanded bidirectional charging across its lineup, but only with one charge port as of yet. It’s already laid out what large electric trucks might be able to do with multiple charge ports in a separate patent filing, though.
General Motors multi-port bidirectional charging patent image
Ford has also, in a patent, previously laid out what multiple charge ports might accomplish. That includes connecting multiple EVs in series, similar to what GM is discussing here.
Other automakers, such as Tesla, have also discussed adding bidirectional charging capability, while Volvo has shifted that capability into a separate energy business. But it might take mandates like the one proposed by California to further scale up bidirectional charging—and unlock some of the possibilities GM apparently sees in the tech.

